


電路工作原理
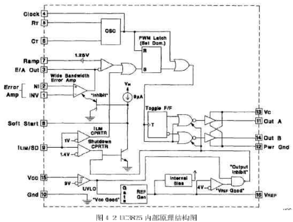
該芯片內部電路如圖4-2所示。它由振蕩器、PWM 比較器、限流比較器、過流比較器、基準電壓源、故障鎖存器、軟啟動電路、欠壓鎖定、PWM鎖存器、輸出驅動器等組成。我們將詳細介紹各部分的情況,以理解開關電源芯片的工作原理。
(1振蕩器
振蕩電路如圖4-3所示。UC3823A、B和UC3825A、B內部都有一個鋸齒波振蕩器。鋸齒波上升沿的斜率由RT 、Cr決定,確定RT、CT的方法是:首先根據要求的最大占空比Dmax、選擇RT,再根據要求的頻率以及RT和 Dmax選擇CT 計算公式為:
RT的最佳阻值應為1~10k2之間,Dmax應大于70%。
在實際的開關電源應用中,RT選為6.65k ,CT選為2nf,工作頻率為20OKHZ.。
(2)上升沿封鎖
上升沿封鎖工作波形如圖4-4所示,UC3823A、B和UC3825A、B采用固定頻率脈寬調制。UC3823A、B的兩個輸出端可同時輸出脈沖,輸出脈沖的頻率與振蕩器頻率相等,脈沖占空比可在0%~100%內調整。UC3825A、B的兩個輸出端交替輸出脈沖,因此,每個輸出端輸出脈沖的頻率是振蕩器頻率的1/2,振蕩器的頻率為200KHZ,所以輸出PWM-脈沖的頻率為100KHz,輸出脈沖占空比在0%~一50%以內調整,實際橋式變換器的應用中一般達不到50%,因為橋式變換器在PWM脈沖的占空比為50%時,由于功率管截止時間的問題,使得橋臂容易短路,這在以后的部分將詳細介紹。
為了限制最大占空比,在振蕩電容放電期間,內部時鐘脈沖對兩路輸出進行封鎖。在時鐘的下降沿,輸出端為高電平。輸出脈沖的下降沿由脈寬調制比較器、限流比較器和過流比較器聯合控制。
通常,脈寬調制比較器檢測出斜坡電壓與控制電壓(誤差放大器輸出電壓)的交點,并且在該交點處,終止輸出脈沖。因為采用了上升沿封鎖,在脈沖前沿的一定時間內,脈寬調制比較器不起作用。這樣,開關電源的固有噪聲就能被有效的抑制。同時,由于采用了輸出脈沖上升沿封鎖,脈寬調制器的斜坡輸入就不需要再經過濾波。
為了調整上升沿封鎖時間,CL.K/LEB腳應接入電容C,這樣,輸出脈沖前沿封鎖時間就由電容C和內部10k電阻確定的放電時間來決定。
為了更準確控制前沿封鎖時間,可在外部并聯一個2k 2 (2%)電阻R。前沿封鎖時間可由下式計算:
t LED-0.5×(R/ /10k)XC式中,外接電阻R不能小于2kS2 。
上升沿封鎖也適用于限流比較器。上升沿封鎖之后,如果限流(ⅠLIM)腳的電壓超過1V,輸出脈沖就終止。但是,過流比較器不能采用前沿封鎖。這樣,才不會囚為前沿封鎖而延長保護時間,從而可以及時捕捉過流故障。在任何時間,只要限流(I LIM)腳的電壓超過1.2V,故障封鎖就起作用,從而使輸出端變為低電平。為此,在限流(Ⅰ LIM)腳需接入噪音濾波電容器。
(3)欠壓鎖定、軟啟動以及故障處理
軟啟動和故障處理波形如圖4-5所示。軟啟動是通過軟啟動(SOFT, START)腳的外接電容實現的。接通電源后,軟啟動腳外接電容放電,該腳處于低電平,誤差放大器輸出低電平,開關電源無輸出電壓。當9uA 的內部電流源給軟啟動腳外接電容充電時,誤差放人器輸出電壓逐漸升高,直到閉環調節功能開始T.作,開關電源輸出電壓逐漸升高到額定值。一旦限流(I LIM)腳的電平超過1.2V,故障鎖存器置位,輸出腳變為低電平;同時,軟啟動腳外接電容以250uA的電流放電。在軟啟動電容放完電后,限流腳電平降到1.2V以下時,故障鎖存器就不輸出脈沖。這時,故障鎖存器復位,芯片開始軟啟動過程。
在軟啟動期問,萬一故障鎖存器置位,輸出會立即中止。但是軟啟動腳外接電容在充足電之前不會放電。這樣,在故障連續出現的情況下,輸出就會出現一個間斷期。
(4)大電流輸出電路
功率MOSFET 驅動電路如圖4-6所示。UC3825推拉式輸出電路的每個輸出端都可輸出峰值為2A的電流。該輸出電流在20ns內可使1000pF電容兩端的電壓上升15V。采用獨立的集電極電源Uc和功率地線PGND 腳,能夠減小大功率門極驅動噪聲對集成電路內模擬電路的干擾。每個輸出端(OUT)到Uc和 PGND之間,都應加入一只3A的肖特基二極管(IN5120,USID245或相同性能的器件),如圖4-6所示。該二極管可將輸出電壓的幅值鉗位在電源電壓,這對任何電感性和電容性負載都是必要的。
4.3UC3825的調試
UC3825是開關電源控制電路的核心,通過前面的介紹,我們知道,這種PWM集成控制器集成了很多的功能,以前需要用分立單元完成的功能,現在都可以通過UC3825來完成,它的-般用法如圖5-7所示。
圖4-7中,VREF為參考電壓,在我們設計的開關電源電路中的用途是供給線性光耦合器控制部分的電壓;RT和CT用來調節 PWM的最人占空比Dmax和振蕩頻率;輸入是從端口2進入,OutA和OutB是PWM信號的輸出端口,信號的幅值由端口13的vc決定。OutA和l OutB輸出的兩個PWM信號是相互之間有死區時間的互補信號。通過實驗我們測得端口2的數值范圍為:0.945V~一2.132V,根據系統的具體情況,最大占空比我們設計為Dmax—40%,因為功率MOSFFT的截止時間比導通時間長,如果Dmax過大,將會導致橋臂短路的情況。
通過實驗可知,UC3825的2腳輸入和outA.、outB輸出的PWM脈沖信號的占空比是滿足線性關系的。具休實驗數據如表4-1所示。我們定義UC3825的2腳輸入為v2,輸出的PM信號占空比為D。從表41中的數據可以看出,端口2的數值范鬧為:0.945V~-2.132v,而 PWM脈沖信號的占空比在0%~-40%之間變化,與上述的結論是吻合的。
上一篇:開關電源的脈寬調制器選擇
下一篇:開關電源的繞線電感講解


